Product Summary
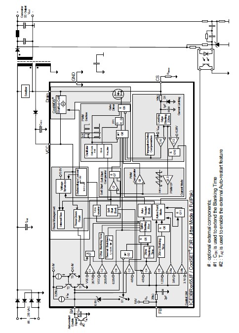
The ICE3BR0665J FullPak is the enhanced version of CoolSET F3 and targets for the Off-Line Adapters and high power range SMPS in DVD R/W, DVD Combi, set top box, etc. It has a wide Vcc range to 25V by adopting the BiCMOS technology. With the merit of Active Burst Mode, it can achieve the lowest Standby Power Requirements (<100mW) at no load and Vin = 270VAC. Since the controller of the ICE3BR0665J is always active during the Active Burst Mode, it is an immediate response on load jumps and leads to <1% voltage ripple voltage at output. In case of protection for Overtemperature, Overvoltage, Open loop and Overload conditions, it would enter Auto Restart Mode. Thanks for the internal precise peak current limitation, it can provide accurate information to optimize the dimension of the transformer and the output diode. The built-in blanking window can provide sufficient buffer time before entering the Auto Restart Mode. In case of longer blanking time, a simply addition of capacitor to BA pin can serve the purpose. Furthermore, the built-in frequency jitter function can effectively reduce the EMI noise and further reduce the scale of input filter. The component counts of the ICE3BR0665J can further be reduced with the various built-in functions such as soft start, blanking time and frequency jitter.
Parametrics
ICE3BR0665J absolute maximum ratings: (1)FB Voltage VFB: -0.3 5.5 V; (2)BA Voltage VBA: -0.3 5.5 V; (3)CS Voltage VCS: -0.3 5.5 V; (4)Junction Temperature Tj: -40 150 ℃ Controller & CoolMOS Storage Temperature TS: -55 150 ℃; (5)Thermal Resistance Junction -Ambient RthJA: 82 K/W; (6)Thermal Resistance Junction case RthJC: 3 K/W; (7)Soldering temperature, wavesoldering only allowed at leads Tsold: 260 ℃ 1.6mm from case for 10s.
Features
ICE3BR0665J features: (1)650V avalanche rugged CoolMOSwith built-in Startup Cell; (2)Active Burst Mode for lowest Standby Power; (3)Fast load jump response in Active Burst Mode; (4)67kHz internally fixed switching frequency; (5)Auto Restart Protection Mode for Overload, Open Loop, VCC Undervoltage, Overtemperature & Overvoltage; (6)External auto-restart enable pin; (7)Built-in Soft Start; (8)Built-in blanking window with extendable blanking time for short duration high current; (9)Max Duty Cycle 75%; (10)Overall tolerance of Current Limiting < %; (11)Internal PWM Leading Edge Blanking; (12)BiCMOS technology provide wide VCC range; (13)Built-in Frequency jitter and soft driving for low EMI.
Diagrams

| Image | Part No | Mfg | Description | ![]() |
Pricing (USD) |
Quantity | ||||||||||||
|---|---|---|---|---|---|---|---|---|---|---|---|---|---|---|---|---|---|---|
![]() |
![]() ICE3BR0665J |
![]() Infineon Technologies |
![]() Current Mode PWM Controllers Off-Line SMPS Crrnt Mode 650V |
![]() Data Sheet |
![]()
|
|
||||||||||||
![]() |
![]() ICE3BR0665JF |
![]() Infineon Technologies |
![]() Current Mode PWM Controllers SMPS IC'S |
![]() Data Sheet |
![]()
|
|
||||||||||||
![]() |
![]() ICE3BR0665JZ |
![]() Infineon Technologies |
![]() Current Mode PWM Controllers COOLSET |
![]() Data Sheet |
![]()
|
|
||||||||||||
(Hong Kong)










